תודה, בינתיים הזמנתי בורד
Sent from my M2102J20SG using Tapatalk
Printable View
ST TRIM כיוון גלגלים. תסיע את הרכב ממך קדימה. אם הוא לא נוסע ישר תתקן עם הכפתור לכל כיוון עד שיסע ישר.
Th = Throtle
זה trim למצערת.
אתה יכול לכוון את מידת הלחיצה על המצערת. אם האוטו ממשיך לזחול מבלי שתלחץ על המצערת. או להפך - אם אתה רוצה לזחול ממש לאט בלי לתת בגז
ממש מתוחכם.
תודה
Sent from my M2102J20SG using Tapatalk
אין לדעת
זה יכול באותה מידה להיות טיימר 555
או attiny85 שזה בקר שלם ( יותר הגיוני בעיני )
ואז גם נדרש קוד בשביל שזה יעבוד
או למצוא לוח שלם או לקנות ערכה שלמה ..https://uploads.tapatalk-cdn.com/202...4f834f539e.jpghttps://uploads.tapatalk-cdn.com/202...b5dc43f66f.jpg
הפוטנציומטר זה פיצר שנקרא Dual Rate,
יש שתי צורות שאני מכיר:
אחת היא הגבלת / הקדמת מיקום המהירות המקסימלית ביחס ללחיצה על ההדק - קל לבדוק את זה - אם אתה מוריד למינימום והמהירות הסופית יורדת ולחילופין מעביר למקסימום וההדק נהיה הרבה יותר רגיש והרכב מגיע לשיא כבר בחצי הדק, זה כזה.
השניה , שהיא הרבה יותר ״מעניינת״ הוא שינוי הלינאריות של התגובה של ההדק - כשהפוטנציומטר באמצע הדרך התגובה ליניארית - ללחיצה של 2ממ במהירות נמוכה יש אותה השפעה כמו 2ממ בקצה הטווח.
כשהפוט׳ במינימום תזוזה של ההדק בתחילת הטווח תשפיע פחות התזוזה בקצה הטווח - לזחילה למשל זה יכול להיות נח כי ה״גז״ הרבה יותר עדין במהירויות נמוכות.
יש גם משדרים עם dual rate להיגוי ושם למשל אפשר למשל לכוון כך שהתגובות להיגוי יהיו הרבה יותר עדינות סביב המרכז ו״גסות״ בקצוות
מקווה שהסברתי
לא בטוח שהבנתי. שיגיע הבוקד החדש 7הרכס יעבוד אשחק עם זה.
תודה
Sent from my M2102J20SG using Tapatalk
להבנתי נמצא והוזמן לוח שלם,
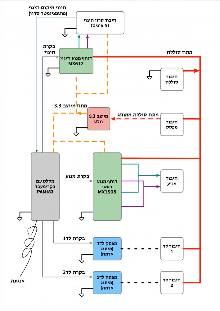
כמו (ולאן) שהרכיב הזה מחובר הוא, בכל זאת לדעתי, דוחף מנוע ( אבל לא הראשי של ההנעה אלא זה של ההיגוי - הם משתמשים פה בסרוו 5 חוטים בשביל לחסוך בעלויות (סרוו בלי בקר פנימי - הבקרה מתבצעת ע״י המעבד שבמקלט שמקבל חיווי מהפוטנציומטר שבסרוו ומפעיל בהתאם לחווי ולפקודות ההיגוי מהמשדר את דוחף המנוע)).
מצורפת דיאגרמת בלוקים של הניחוש שלי לאיך המקלט הזה בנוי (בחלק מהרכיבים יש מק״ט שנראה לי מתאים מבחינת החיבורים), תוצאה של כמה הרצאות לא מעניינות במיוחד בזום וסקרנות מקצועית...
קובץ מצורף 138501
מודה שלא התעמקתי במוצר ...
לצערי המעגל הוזמן אבל כנראה שלא יגיע.
עדיין רוצים להשמיש.
מה צריך לקנות? שלט ובקר? מנוע? הכל?
המטרה היא לא ממש לשדרג אלא להשמיש אבל אם על הדרך נשדרג קצת אז יאללה.
עלות מינימלית בבקשה, בסוף זה צעצוע לבן 5 ובן 40 עם מנטליות של בן 5 [emoji12]
Sent from my M2102J20SG using Tapatalk
בא נבין מה עובד ומה לא:
1. האם המנוע עובד כשמחברים ישירות לסוללה? לשני הכיוונים?
2. אם ניתן עדיין לחבר את המקלט , האם יש היגוי?
בהנחה שהמנוע וסרוו ההיגוי תקינים, צריך שלט ובקר כשהבקר מתאים לרכב / מנוע בגודל הזה (אפשר כנראה למצוא לפי מוצרים דומים של יצרנים אחרים)
(יש אפשרות לקנות רק בקר שמיועד לרכב אחר של אותו יצרן , אבל זה הימור - לא מובטח שהוא יעבוד עם השלט)
שים לב שאצלך סרוו ההיגוי הוא עם 5 חוטים (אין לו בקר סרוו פנימי) ורוב הבקרים שאני ראיתי באליאקספרס מיועדים לסרוו 3 חוטים , אם תלך על בקר כזה אז צריך גם סרוו - תמדוד את הגודל שלו, יש סיכוי טוב שאוכל למצוא לך אחד אצלי.
שדרוג של המנוע זה תמיד נחמד (עד שהוא מתחיל לפרק את שאר מערכת ההנעה…) אבל אם המנוע תקין נראה לי שהייתי מחכה לראות שהרכב במצב נסיעה ואז מחליט.
מה גודל הסרוו היגוי?
יש פה טבלה:
https://www.motionrc.eu/blogs/motion-rc-blog/servo-size
מתאים לאחת הקטגוריות?
מה מתח המצבר / סוללות?
בנוגע לבקר ולשלט אשמח לנסות:
יש שתי אופציות לדעתי:
1. להזמין בקר ושלט של צעצועים דומים כך שהבקר מכיל גם את המקלט וגם את בקר המנוע (ESC בז’רגון ), החיסרון הוא שזה מתאים רק למנועים קטנים יחסית ואתה ״תקוע״ עם השילוב הזה.
דוגמאות:
זה יהיה הכי זול לדעתי:
US $9.93 23% Off | MN WPL Original 2.4G 4CH RC Transmitter Remote Controller for MN90 MN91 C24 C24K RC Car Crawler Boat Vehicle RC Model Car Parts
https://a.aliexpress.com/_mtXu7Ny
יותר יקר אבל עם רעשים של מנוע [emoji6]:
US $27.19 20% Off | Upgraded V3 Engine Sound System Gas Version for WPL C34 MN90 JJRC Q65 RC Car Vehicles Parts
https://a.aliexpress.com/_mrwFHJg
(צריך להבין אם מתאים למתח המצבר שלך )
2. לעבור למערכת עם מקלט סטנדרטי - מקלט שיש לו רק יציאות סרוו, מערכת כזו תוכל לעבור איתך לרכב הבא , ואם זה של יצרן סביר אז אפשר פשוט (ובזול בדכ) לקנות רק מקלט.
למערכת כזו צריך להוסיף גם בקר מנוע (שמכיל גם את מפסק ההפעלה ומייצב למקלט ולסרוויים - כל מה שהלוח שלך עשה.
לדוגמה:
סט שלם כולל מצבר ובקר מנוע:
https://a.aliexpress.com/_mKBIXzM
האופציה הכי יקרה: מקלט ומשדר של חברה מוכרת יחסית (לי יש את הדגם הקודם (החדש עדיף משמעותית לדעתי בגלל המצבר הנטען של המשדר) לא מעט זמן , בסהכ בסדר גמור , ואפשר להוסיף מקלטים) אם זה מה שמעניין אותך אז כדאי לעשות חיפוש רציני יותר איפה הכי זול:
US $42.74 5% Off | Flysky FS-GT3C FS GT3C 2.4G 3CH controller RC CAR System /w battery GR3E Receiver Radio Controller Dropship
https://a.aliexpress.com/_mM6QM0Q
דגם אחר של אותה החברה:
US $25.99 50% Off | FLYSKY FS-GT2B GT2B 2.4G 3CH Radio Transmitter with GR3E Receiver 3.7V 800mah Battery for RC Vehicles Car Boat Tank Toys
https://a.aliexpress.com/_msTzNTY
משדר ומקלט של יצרן אחר , זול יותר, לא מעט ביקורות טובות, אפשר להוסיף מקלטים, ויש לו 4 ערוצים (לעומת 3 בדגמים למעלה) , אז אפשר להדליק עוד לד / כננת וכו:
US $6.95 | GA-4H-TX TX4 2.4GHz 4CH Radio System Transmitter Controller Remote Control w/ Receiver For RC Car Boat PK TG3 FS-GT3B
https://a.aliexpress.com/_mNpVV3Y
בקר מנוע בנפרד :
US $2.93 15% Off | Mini 20A ESC Motor Speed RC ESC 2KHz Forward Reverse Brush Brake RC 2S for Controller Boat Car Prototank Top Regulator
https://a.aliexpress.com/_mrbgqfG
זה: https://a.aliexpress.com/_mtXu7Ny
מה ידרוש ממני. על פניו הקונקטורים נראים זהים. ברמההחשמלית זה יהיה פלאג אנד פליי?
Sent from my M2102J20SG using Tapatalk
הסרוו היגוי הוא כנראה מיקרו לפי המדידה.
סוללה 7.4v
Sent from my M2102J20SG using Tapatalk
מה עם זה? זול משמעותית
US $14.81 29%OFF | 2.4G 4 Channels Wireless RC Transmitter Receiver Radio Remote Controller Transmitter with Receiver Board For RC Cars Boats
https://a.aliexpress.com/_u9esvI
Sent from my M2102J20SG using Tapatalk
אצלי יש קונקטור של חמישיה חוטים מההיגוי. כל השאר שני חוטים.https://uploads.tapatalk-cdn.com/202...827254abfd.jpg
Sent from my M2102J20SG using Tapatalk
נכון,
אבל בלוח (החום) חיבור ההיגוי למיטב הבנתי הוא שלושת הפינים שבולטים, איפה שכתוב servo
https://uploads.tapatalk-cdn.com/202...236e22ae3e.jpg
אוקיי, מצאתי עודמקור ללוח כמו היקורי. אנסה להמתין לו ועעדכן.
Sent from my M2102J20SG using Tapatalk