Close
ξφιβ ϊεφΰεϊ 1 ςγ 6 ξϊεκ 6
  1. #1
    ξπδμ shmil's Avatar
    ϊΰψικ δφθψτεϊ
    Oct 2003
    ξιχεν
    ξψλζ δΰψυ
    δεγςεϊ
    6,780

    αψιψϊ ξηγμ θςεϊ αρλιξϊ δηιεεθ ωμ αχψϊ δωιεθ α-ZJ 94-96

    Click image for larger version. 

Name:	Resize of Resize of סכימת חשמל ק&#15.jpg 
Views:	125 
Size:	43.7 χιμεαιιθ 
ID:	47694

    αϊεκ δςιβεμ δΰγεν αρλιξδ, θςεϊ μεβιϊ.
    ΰιο μι ρτψεϊ εϊψωιξι ηωξμ ΰηψιν.
    ξιωδε ιεγς ξδ δηιαεψ δπλεο?
    Willys ρβεψ 58, λξε αρξμεο, ωριιν ωιτευ
    Willys ρβεψ 53, γβν ξτεΰψ - ξξϊιο μωιτευ

  2. #2

    αψιψϊ ξηγμ ϊβεαδ: θςεϊ αρλιξϊ δηιεεθ ωμ αχψϊ δωιεθ α-ZJ 94-96

    αδφμηδ
    ϊξεπεϊ ξφεψτεϊ ϊξεπεϊ ξφεψτεϊ Click image for larger version. 

Name:	zj.jpg‏ 
Views:	127 
Size:	58.4 χιμεαιιθ 
ID:	47695  
    borderline velocity disorder

  3. #3
    ξπδμ hitoy's Avatar
    ϊΰψικ δφθψτεϊ
    Apr 2004
    ξιχεν
    ξψλζ/ ωτμδ
    δεγςεϊ
    1,023

    αψιψϊ ξηγμ ϊβεαδ: θςεϊ αρλιξϊ δηιεεθ ωμ αχψϊ δωιεθ α-ZJ 94-96

    θμ, μΰιζδ ξεγμ δρλξδ ωμκ? πψΰδ μι ωδιΰ μ97-98.

  4. #4

    αψιψϊ ξηγμ ϊβεαδ: θςεϊ αρλιξϊ δηιεεθ ωμ αχψϊ δωιεθ α-ZJ 94-96

    διι ιεΰα
    ZJ 96 ξπες 4 /5.2
    γτιν SERVICE 1-9 (ξρτεψ δγσ αψΰω λμ γσ)
    ϊξεπεϊ ξφεψτεϊ ϊξεπεϊ ξφεψτεϊ Click image for larger version. 

Name:	zj 96 008.jpg‏ 
Views:	100 
Size:	84.5 χιμεαιιθ 
ID:	47707   Click image for larger version. 

Name:	zj 96 007.jpg‏ 
Views:	111 
Size:	85.7 χιμεαιιθ 
ID:	47706   Click image for larger version. 

Name:	zj 96 006.jpg‏ 
Views:	105 
Size:	89.2 χιμεαιιθ 
ID:	47705   Click image for larger version. 

Name:	zj 96 005.jpg‏ 
Views:	98 
Size:	58.4 χιμεαιιθ 
ID:	47704  

    Click image for larger version. 

Name:	zj 96 004.jpg‏ 
Views:	101 
Size:	60.2 χιμεαιιθ 
ID:	47703   Click image for larger version. 

Name:	zj 96 003.jpg‏ 
Views:	99 
Size:	61.8 χιμεαιιθ 
ID:	47702   Click image for larger version. 

Name:	zj 96 002.jpg‏ 
Views:	99 
Size:	96.4 χιμεαιιθ 
ID:	47701   Click image for larger version. 

Name:	zj 96 009.jpg‏ 
Views:	101 
Size:	70.0 χιμεαιιθ 
ID:	47700  

    Click image for larger version. 

Name:	zj 96 001.jpg‏ 
Views:	86 
Size:	81.9 χιμεαιιθ 
ID:	47699  
    borderline velocity disorder

  5. #5
    ξπδμ shmil's Avatar
    ϊΰψικ δφθψτεϊ
    Oct 2003
    ξιχεν
    ξψλζ δΰψυ
    δεγςεϊ
    6,780

    αψιψϊ ξηγμ ϊβεαδ: θςεϊ αρλιξϊ δηιεεθ ωμ αχψϊ δωιεθ α-ZJ 94-96

    ξεζψ θμ, λι αδβδ α-94 ιω μηφπιν ωεπιν, εβν δρλιξδ μΰ ξξω ξϊΰιξδ.
    ΰφμκ ζδ ξηωα ςν ξηαψ ΰηγ, ΰε ςν ωμεωδ?

    ξλμ ξχεν, δΰψϊ ΰϊ ςιπι διλο μητω, εξφΰϊι ΰϊ δωψθεθ ωδεΰ λπψΰδ ζδ ωιϊΰιν:
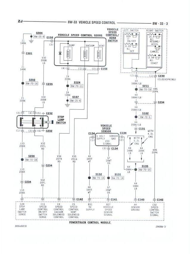
    Click image for larger version. 

Name:	Resize of 94ZJ_cruise.jpg 
Views:	117 
Size:	77.0 χιμεαιιθ 
ID:	47818

    βν χεγι δϊχμεϊ αγτιν δπερτιν ωφιψτϊ ξψΰιν λΰιμε ζδ OBDII εμΰ DRB...
    Willys ρβεψ 58, λξε αρξμεο, ωριιν ωιτευ
    Willys ρβεψ 53, γβν ξτεΰψ - ξξϊιο μωιτευ

  6. #6

    αψιψϊ ξηγμ ϊβεαδ: θςεϊ αρλιξϊ δηιεεθ ωμ αχψϊ δωιεθ α-ZJ 94-96

    ΰλο λο ,1996 ξςαψ μ OBDII
    borderline velocity disorder

πεωΰιν γεξιν

  1. ΰικ μηαψ ΰϊ δηιεεθ ωμ εε βψιψδ ξωεμα 7 τιπιν
    ςμ ιγι zaza2050 ατεψεν τεψεν ψλα ωθη 4X4 λμμι
    ϊβεαεϊ: 3
    ςγλεο ΰηψεο: 31-10-08, 13:56
  2. ξτρχ ςν ξπεψϊ ηιεει - ςμ ξδ δηιεει?
    ςμ ιγι ιβΰμ81 ατεψεν τεψεν ψλα ωθη 4X4 λμμι
    ϊβεαεϊ: 3
    ςγλεο ΰηψεο: 16-09-07, 08:19
  3. ϊβεαεϊ: 3
    ςγλεο ΰηψεο: 30-10-06, 03:16
  4. τψειιχθ - ηρμ ΰι ργψ αΰεθε - ηωξμ , δηιεεθ ξηγω :(
    ςμ ιγι gily2k ατεψεν τεψεν ρεζεχι Suzuki
    ϊβεαεϊ: 28
    ςγλεο ΰηψεο: 06-09-05, 11:23

δψωΰεϊ τψρεν

  • ΰιο αΰτωψεϊκ μτψρν πεωΰιν ηγωιν
  • ΰιο αΰτωψεϊκ μτψρν ϊβεαεϊ
  • ΰιο αΰτωψεϊκ μφψσ χαφιν
  • ΰιο αΰτωψεϊκ μςψεκ ΰϊ δεγςεϊικ
  •